手动球阀

二位三通高压球阀
产品简介
News Center
新闻中心二位三通高压球阀适用于液压系统和化工系统的各种管路上做为启闭用。开关迅速、方便,流体阻力小,是所有阀类中流体阻力最小的一种只要阀杆转动90°,球阀就完成了全开或全关动作,很容易实现快速启闭。阀杆密封可靠。球阀启闭时阀杆只作旋转运动,因此阀杆的填料密封不易被破坏,而且阀杆倒密封的密封力随着介质压力的增加而增大。
公称通径:DN6~DN50
公称压力:31.5Mpa~40.0Mpa~50.0Mpa
适用温度:-20~+100℃~+170℃
阀体材质:铸钢、不锈钢
适用介质:水、油、气
结构形式:球形
连接方式:内螺纹、外螺纹
驱动方式:手动
制造标准:国标GB、德国DIN、美国API、ANSI
适用介质:液压油、水一乙二醇、其它混合液体。


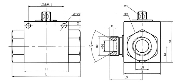
| 简略型号 | PN | DN | LW | RA | d1 | i | L | L1 | B | L2 | h1 | h2 | SW1 | SW2 | D | h3 | L3 | D1 | C |
| VH3V-M16×1.5 | 500 | 06 | 06 | 11 | M16×1.5 | 11 | 69 | 40 | 26 | 31.5 | 13.5 | 35 | 09 | 22 | 4.5 | 4.8 | 26 | 6 | 4 |
| VH3V-M27×1.5 | 500 | 10 | 10 | 20 | M27×1.5 | 12 | 76 | 42 | 32 | 31.5 | 16 | 40 | 09 | 27 | 5.3 | 5.8 | 31 | 8 | 4 |
| VH3V-M36×2 | 400 | 20 | 20 | 30 | M36×2 | 15 | 103 | 60 | 48 | 48.5 | 25 | 58 | 12 | 41 | 6.5 | 6 | 44 | 15 | 5.5 |
| VH3V-M42×2 | 350 | 25 | 23 | 35 | M42×2 | 18 | 116 | 65 | 57 | 50.5 | 28.5 | 65 | 12 | 50 | 8.5 | 7 | 53.5 | 22 | 5 |

| 简略型号 | PN | DN | LW | d1 | i | L | L1 | B | L2 | h1 | h2 | SW1 | SW2 | D | h3 | L3 | D1 | C |
| G1/4 | 500 | 06 | 06 | G1/4 | 14 | 69 | 40 | 26 | 31.5 | 13.5 | 35 | 09 | 22 | 4.5 | 4.8 | 26 | 6 | 4 |
| G3/8 | 500 | 10 | 10 | G3/8 | 14 | 72 | 42 | 32 | 31.5 | 16 | 40 | 09 | 27 | 5.3 | 5.8 | 31 | 8 | 4 |
| G1/2 | 500 | 13 | 12 | G1/2 | 16 | 83 | 48 | 35 | 38.5 | 18 | 45 | 09 | 30 | 6.5 | 6 | 35 | 12 | 3 |
| G3/4 | 400 | 20 | 20 | G3/4 | 18 | 93 | 60 | 50 | 48.5 | 23 | 58 | 12 | 41 | 6.5 | 6 | 44 | 15 | 5.5 |
| G1 | 350 | 25 | 25 | G1 | 21 | 115 | 65 | 57 | 50.5 | 27.5 | 65 | 12 | 46 | 8.5 | 7 | 53.5 | 22 | 5 |

| 简略型号 | PN | DN | LW | d1 | i | L | L1 | B | L2 | h1 | h2 | SW1 | SW2 | D | h3 | L3 | D1 | C |
| NPT1/4 | 500 | 06 | 06 | NPT1/4 | 14 | 69 | 40 | 26 | 31.5 | 13.5 | 35 | 09 | 22 | 4.5 | 4.8 | 26 | 6 | 4 |
| NPT3/8 | 500 | 10 | 10 | NPT3/8 | 14 | 72 | 42 | 32 | 31.5 | 16 | 40 | 09 | 27 | 5.3 | 5.8 | 31 | 8 | 4 |
| NPT1/2 | 500 | 13 | 12 | NPT1/2 | 16 | 83 | 48 | 35 | 38.5 | 18 | 45 | 09 | 30 | 6.5 | 6 | 35 | 12 | 3 |
| NPT3/4 | 400 | 20 | 20 | NPT3/4 | 18 | 95 | 60 | 50 | 48.5 | 23 | 58 | 12 | 41 | 6.5 | 6 | 44 | 15 | 5.5 |
| NPT1 | 350 | 25 | 25 | NPT1 | 21 | 113 | 65 | 57 | 50.5 | 27.5 | 65 | 12 | 46 | 8.5 | 7 | 53.5 | 22 | 5 |
在线留言